汽车线束的生产流程简述
随着人们生活水平的提高,科技的不断进步,为了给广大车主提供便利,越来越多的电子设备被广泛的应用在汽车上。这就导致了汽车线束变得越来越复杂,线束的故障率也相应增加,这就要求提高线束的可靠性和耐久性等性能,线束相当于汽车的“神经网络”,非常重要。那么汽车线束是怎么生产出来的呢?在这里我们来就汽车线束生产流程做个简单的叙述。

什么是汽车线束?
汽车线束是汽车电路的网络主体,用以传输电信号和能量的媒介,是汽车的“神经网络”。由导线,连接器,端子,卡钉,保护覆盖物,支架,护套,保险丝盒(保险丝与继电器)和热缩管等组成。

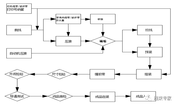
二、线束生产工艺流程图
三、汽车线束常见生产工序说明
1.裁管:根据波纹管、PVC管、玻璃纤维管工艺卡尺寸进行裁剪。

2.切线/压接:根据裁线工艺卡尺寸进行切线、端子压接(分自动和半自动)。

3.穿防雨塞:根据产品线号需要,按工艺卡要求加穿防雨塞。

4.热缩:按照工艺文件对线束穿热缩管并加热使其收缩。

5.绞线:按工艺卡要求对相关导线进行绞线。
6.超声波焊接:按工艺卡要求对相关导线进行焊接。

7.预装:按工艺卡要求对相关线号进行小组立。

8.装配:根据工艺要求将电线挂放在配线板上并安装护套;将导线用胶布缠包并按要求在线束外面安装波纹管、PVC管、胶带、扎带、卡子等配件。

9.电测:检查线束是否存在错路、短路、断路等不良,确保线束电气性能良好。
10.外观检查:检查线束分支、外观等所有部位是否符合要求。

11.成品包装入库:将合格的完成品进行包装。
四、小结
汽车线束生产的主要流程:开线——压接——预装——总装——电测——检验——包装/发货。